Г3-36а -модернизация

Георгий

3 ранг
Регистрация
9 Янв 2021
Сообщения
45
Реакции
9
Баллы
17
Страна
РБ
Имя
--
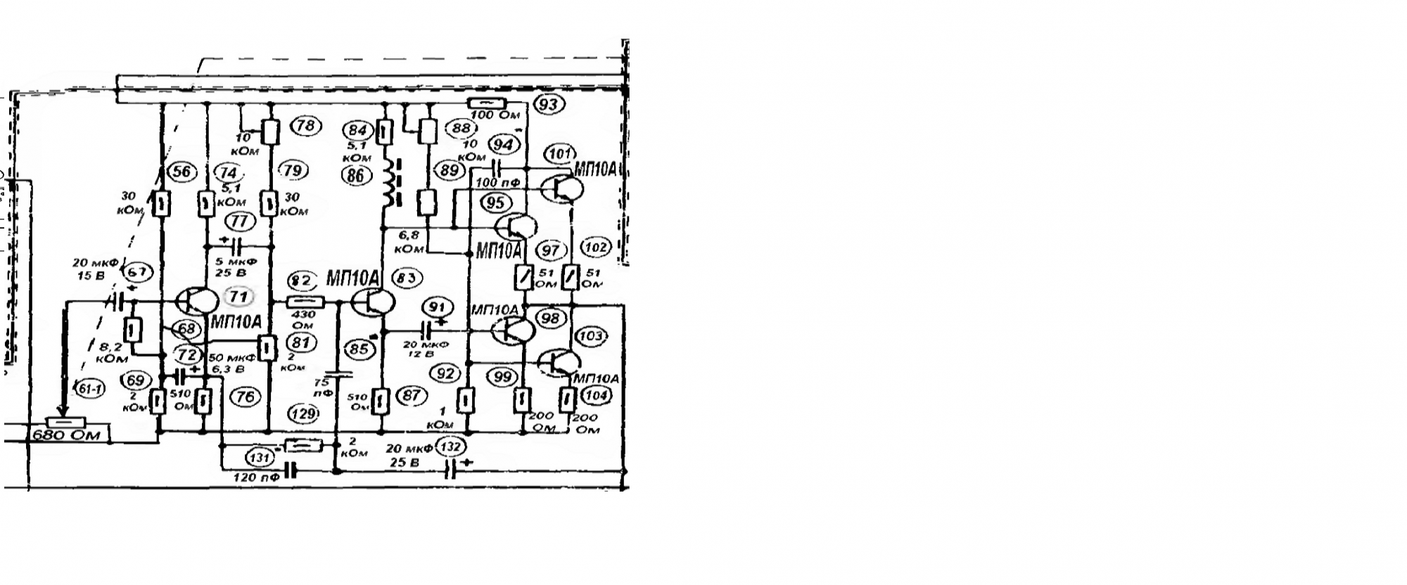
Есть такой генератор,вполне себе работоспособный, но хотел-бы усилитель синуса(картинка) немного улучшить по минимуму искажений и выходное напряжение поднять вольт до 10.Что посоветуете?
 

Вложения

  • усилитель.png
    усилитель.png
    811.1 KB · Просмотры: 780
Есть такой генератор,вполне себе работоспособный, но хотел-бы усилитель синуса(картинка) немного улучшить по минимуму искажений и выходное напряжение поднять вольт до 10.Что посоветуете?
Кроме замены всех старых электролитов новыми, того же номинала, перепахивать не стал бы в принципе. Измерительные приборы, в отличие от любительских схем, тщательно считаются и подгоняются , обеспечивая параметры с 2-3 кратным запасом.
Чтобы получить на выходе 10 вольт сигнала вам нужно питание вольт 40, на что эти транзисторы вряд ли рассчитаны.
 
Кроме замены всех старых электролитов новыми, того же номинала, перепахивать не стал бы в принципе. Измерительные приборы, в отличие от любительских схем, тщательно считаются и подгоняются , обеспечивая параметры с 2-3 кратным запасом.
Чтобы получить на выходе 10 вольт сигнала вам нужно питание вольт 40, на что эти транзисторы вряд ли рассчитаны.
А какие там конденсаторы менять? ЭГЦ что ли? Так они рассчитаны на работу в течение 200 лет без изменения параметров.
Там нет плохих конденсаторов.
Это сейчас кондёры сплошь г---но голимое.

Есть такой генератор,вполне себе работоспособный, но хотел-бы усилитель синуса(картинка) немного улучшить по минимуму искажений и выходное напряжение поднять вольт до 10.Что посоветуете?
А пяти вольт вам никак не хватит? Зачем хорошее устройство пытаться "улучшить"?
У меня был долгое время в использовании Г3-36 1963 года выпуска. Это сверхнадёжный отличный прибор. Совершенно неубиваемый.
 
По напряжению -немного не хватает для настройки индуктивностей.....
Ну тогда проще другой прибор найти, скажем, Г3-112. К нему приставка-усилитель есть. Его вам с лихвой хватит.

Про замену электролитов в Г3-36 немного есть здесь:
Но не факт, что это нужно было. Скорее, нужна была просто тренировка-формовка имеющихся конденсаторов.
 
Последнее редактирование:
Хотелось-бы и моглось умощнить имеющийсяся прибор.
Выходное напряжение генератора 5 В, питание примерно 28...30 В. Значит нужен усилитель с усилением 2...3.
Но 10 В переменного - это 28 В от пика до пика т. е. всё питание.
Непонятно какая будет нагрузка.
Умощнить - это увеличить выходной ток.
Так нужно умощнение или увеличение выходного напряжения?
При небольшом токе нагрузки можно попробовать ОУ rail-to-rail по выходу.
Лучше внешний усилитель, чем курочить настроенный прибор. Платка с ОУ не займет внутри много места.
 
Когда мне надо вых. напряжение вольт 50-80, поступаю ПРОСТО, беру ТАН, ТПП и т.п., включаю меньшим напряжением на вход, бОльшим на выход, всё.
 
Согласен с применением трансформатора,но потянет ли выход 600 ом-ный?
Берёте повышающий трансформатор 600 ом на 50 килоом, Ктр 1 на 9, и вперед.
За неимением оного берем что есть, понижайку 220 на 24 в, крутим наоборот, частоту выбираем не низко не высоко, герц 400.
 
Есть такой генератор,вполне себе работоспособный, но хотел-бы усилитель синуса(картинка) немного улучшить по минимуму искажений и выходное напряжение поднять вольт до 10.Что посоветуете?
Улучшить минимум искажений-это попытаться выбросить выходной каскад?
Поднять выходное напряжение-купите автоусь б/у с комповым БП-вот вам и усиление. Для катушек пойдет наверное)
 
Георгий, Вы поняли, что частота сигнала не менее300-400гц, силовые тр-ры не расчитаны так. Я испытываю спокойно вых. каскад ламповика с 60-80в, и с 10 килоомной нагрузкой, меньше просто не надо
 

Статистика форума

Темы
3,314
Сообщения
264,624
Пользователи
2,550
Новый пользователь
Александр Н.
Назад
Сверху Снизу