Усилитель NAD C372

  • Автор темы Автор темы Rimtotal
  • Дата начала Дата начала

Rimtotal

2 ранг
Регистрация
12 Сен 2022
Сообщения
712
Реакции
207
Баллы
24
Страна
Россия
Город
Калуга
Имя
Роман
на выходе правого канала интегрального усилителя мультимерт показывает 3 мили вольта постоянного тока, на левом канале 0,4. mV
на усилитель ничего еще не подано, от громкости и переключателей ничего не меняется. это нормально?
померил на другом услилке (оконечный мощьник) так там 13-15 mV,
интересно сколько максимально допустимая постоялка на выходе? у усилителей АВ класса
 
Последнее редактирование:
на выходе правого канала интегрального усилителя мультимерт показывает 3 мили вольта постоянного тока, на левом канале 0,4. mV
Вы спрашиваете про усилитель "Корвет 200УМ-088С"?
 
Добрый вечер!
Кто разбирается в схемо строении усилителей, помогите пожалуйста.
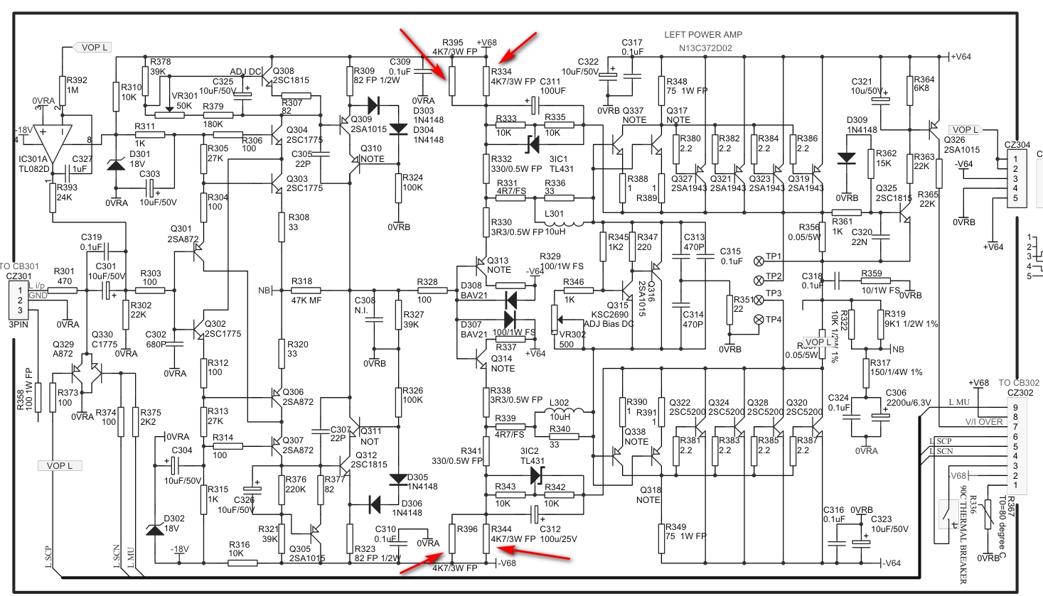
Сильно греются 4 резистора (пометил стрелками) на оконечных каскадах усилителя. Казалось бы ну греются, ну и хрен бы на них, разрыбы предусмотрели это поставив 3х ватные. Только на одной ножке контактная дорожка отслоилась от платы, и плата вокруг уже пожелтела, это меня очень сильно опечалило. Решил поточнее замерить температуру поверхности самих резисторов, выпросил на работе у кондиционерщиков пирометр. Включаю усилок, громкость на минимуме, на вход сигнал не подан, через 10 минут температура резисторов 56-58*, включаю музыку (негромко), температура поднялась до 60-63*, выше не растет, и это при снятой крышке. при этом радиатор оконечных транзисторов 29*.
Возможно это важно, на выходе на одном канале присутствует постоянное напряжение 3 mV, на другом канале 0,4mV. Запитан усилитель от ИБП 600 вт. (был под рукой грех не использовать) играют 2х полосные АС, 8 Ом 100 Вт. (громко не слушаю)
Должны ли они так греться?
Посоветуйте пожалуйста, что можно сделать с этим, через годик все дорожки поотваливаются нафигг.
Заранее благодарю.
 

Вложения

  • усилитель.jpg
    усилитель.jpg
    356.9 KB · Просмотры: 493
  • NAD.jpeg
    NAD.jpeg
    195.8 KB · Просмотры: 413
Последнее редактирование:
мультимерт показывает 3 мили вольта
какой ... на выходе допустимо нормально?
Три милливольта (0.003В), сопротивление нагрузки 4/8 Ом. Какой ток через дин (АС)? И сколько "мощи" при этом "вдуется" в дин (АС)?;)
0.00075 ватей на 4Ω, или 0.000375W на 8Ω
Подумаешь, 3mV...;)
 
сопротивление нагрузки 4/8 Ом. Какой ток через дин (АС)? И сколько "мощи" при этом "вдуется" в дин (АС)?
измерял без нагрузки, на мультиметре минимальный переключатель 200mV, считай что на пределе замерил.
просто насторожил тот факт что на одном канале есть а на другом нет.

Вы спрашиваете про усилитель "Корвет
Извините пожалуйста что задал вопрос не в тему, просто вы писали про постоянное напряжение на Корвете, вот я и решил замерить а потом спросить.
еще раз извиняйте.
 
Посчитаем - 68 В минус 5 В = 63 В^2=3969/2350=1,7 Вт - ну, греться должны, а учитывая размер резисторов, то и нагреваться. А вот плохой контакт пайки - это плохо, надо продублировать, заодно и дорожки проволокой 0,8 для тепловой разгрузки (стояли бы МЛТ-2, ничего бы не было заметно при хорошей пайке и достаточно широких дорожках).
PS. Сейчас восстанавливаю PIONEER SA-7800, так там дорожки в подобных местах полигонами можно назвать.
 
На ноги резисторов (по всей длине) вертикальные штыри (изогнуть в спираль) напаять из "голой" медной проволоки ∅1.5-2-2.5 мм (или флажки). Немного разгрузит по t℃.
А лучше, как говорит ALSS
стояли бы МЛТ-2
и
продублировать ... дорожки проволокой
потолще, и вдвое-втрое.
 
Последнее редактирование:
Спасибо за развернутый ответ, только одно уточнение по МЛТ-2.
можно 3х ватный буржуйский заменить на 2х ватный отечественный?
Нужно.
МЛТ-2 паять на разной высоте от платы. Или вертикально, не вплотную к плате (решение не очень, но ежели по другому никак, то...) По месту определитесь.
Если есть ферритовые бусинки -- одеть на длинные ноги Ай, лишнее.
Выводы ноги отформовать подобным образом:
п-1.jpg
 
Последнее редактирование:
Посчитаем - 68 В минус 5 В = 63 В^2=3969/2350=1,7 Вт - ну, греться должны, а учитывая размер резисторов, то и нагреваться. А вот плохой контакт пайки - это плохо, надо продублировать, заодно и дорожки проволокой 0,8 для тепловой разгрузки (стояли бы МЛТ-2, ничего бы не было заметно при хорошей пайке и достаточно широких дорожках).
PS. Сейчас восстанавливаю PIONEER SA-7800, так там дорожки в подобных местах полигонами можно назвать.
На транзисторах питание +68...-64. 132 вольта
 
Спасибо за развернутый ответ, только одно уточнение по МЛТ-2.
можно 3х ватный буржуйский заменить на 2х ватный отечественный?
В данной схеме на каждом резисторе по 0,84 Вт, а если учесть что их 3 Вт по массо-габаритным размерам как наш 1-1,5 Вт, то можно сказать на пределе работает и во столько же раз греется сильнее - в итоге ложная пайка появляется от нагрева. МЛТ-2 будет меньше в 2 раза греться, но у наших есть недостаток они покрыты лаком, потому вонять от нагрева будут немного, чтобы не воняли поставить С2-33 (или Р1-7) на 2 Вт в шероховатом покрытии, или бы составил каждый резистор из двух таких же мощностью импортных (2,2к+2,4к), поставил вертикально и отформовал выводы как советовал apalych
 
На транзисторах питание +68...-64. 132 вольта
По этой же формуле 132 минус 5 =127. 127^2=16129. Делим на все резисторы в цепи. 16129/2783,3=5,8 Вт на всех. ~ 4.9 Вт на 2-х 3х ваттниках.
2,45 Вт для МЛТ-2 многовато будет.
 
Я с удовольствием отвечу на любой вопрос, но в данной ветке хотел бы ограничиться обсуждением именно "Корвета 200УМ-088С".

Если бы на выходе этого усилителя обнаружилось больше ~пяти милливольт, я бы постарался найти причину. Скорее всего, это экземпляр КР544УД2 в блоке ФГ1/ФГ2.
 
или бы составил каждый резистор из двух таких же мощностью импортных (2,2к+2,4к), поставил вертикально и отформовал выводы как советовал apalych
может на эти заменить, поставить стоя, излишняя мощность будут меньше греться.
 

Вложения

  • 4.7кОм.jpeg
    4.7кОм.jpeg
    38 KB · Просмотры: 148
По этой же формуле 132 минус 5 =127. 127^2=16129. Делим на все резисторы в цепи. 16129/2783,3=5,8 Вт на всех. ~ 4.9 Вт на 2-х 3х ваттниках.
2,45 Вт для МЛТ-2 многовато будет.
Напряжение не на транзисторах, а на резисторах. ALSS правильно посчитал, только не на 1 резисторе, а на двух параллельных. 68В питание минус 5В на TL431 падает, то есть на этих резисторах 63В.
63 в квадрате деленное на 4700 ом будет 0,844 Вт - это на каждом резисторе (1,7 Вт на двух)

может на эти заменить, поставить стоя, излишняя мощность будут меньше греться.
они неудобные в данном монтаже и вертикально если ставить то нужно крепление чтобы не болтались, иначе или пайка к плате пропадет или замкнут чего верхним выводом...
 
Напряжение не на транзисторах, а на резисторах. ALSS правильно посчитал, только не на 1 резисторе, а на двух параллельных. 68В питание минус 5В на TL431 падает, то есть на этих резисторах 63В.
63 в квадрате деленное на 4700 ом будет 0,844 Вт - это на каждом резисторе (1,7 Вт на двух)


они неудобные в данном монтаже и вертикально если ставить то нужно крепление чтобы не болтались, иначе или пайка к плате пропадет или замкнут чего верхним выводом...
Как там у Жванецкого? Тщательней надо... Внимательно на схему гляньте. Питание приходит с шин +- 68 и +-64. Итого 132 вольта.
 
Как там у Жванецкого? Тщательней надо... Внимательно на схему гляньте. Питание приходит с шин +- 68 и +-64. Итого 132 вольта.
Там как-бы резисторы -предохранители стоят не стоит менять а греться так должны.
 
Как там у Жванецкого? Тщательней надо... Внимательно на схему гляньте. Питание приходит с шин +- 68 и +-64. Итого 132 вольта.
;) 130 будет максимального амплитудного, когда на выходе противоположная полярность имеется, а в режиме покоя таки 63 Вольта. Было бы 130 постоянно, было бы не 63 градуса...
 
Как там у Жванецкого? Тщательней надо... Внимательно на схему гляньте. Питание приходит с шин +- 68 и +-64. Итого 132 вольта.
Вот именно гляньте, резисторы стоят не между шиной +68 и шиной -64, а между шиной +68В и микросхемой 3IC1 (TL431) на которой падает 5В, другим выводом она подключено к выходу усилителя на котором 0В. Это про резисторы R334 и R395. У резисторов R344 и R396 аналогично, только относительно шины -68В
 
Добрый вечер!
Кто разбирается в схемо строении усилителей, помогите пожалуйста.
Сильно греются 4 резистора (пометил стрелками) на оконечных каскадах усилителя. Казалось бы ну греются, ну и хрен бы на них, разрыбы предусмотрели это поставив 3х ватные. Только на одной ножке контактная дорожка отслоилась от платы, и плата вокруг уже пожелтела, это меня очень сильно опечалило. Решил поточнее замерить температуру поверхности самих резисторов, выпросил на работе у кондиционерщиков пирометр. Включаю усилок, громкость на минимуме, на вход сигнал не подан, через 10 минут температура резисторов 56-58*, включаю музыку (негромко), температура поднялась до 60-63*, выше не растет, и это при снятой крышке. при этом радиатор оконечных транзисторов 29*.
Возможно это важно, на выходе на одном канале присутствует постоянное напряжение 3 mV, на другом канале 0,4mV. Запитан усилитель от ИБП 600 вт. (был под рукой грех не использовать) играют 2х полосные АС, 8 Ом 100 Вт. (громко не слушаю)
Должны ли они так греться?
Посоветуйте пожалуйста, что можно сделать с этим, через годик все дорожки поотваливаются нафигг.
Заранее благодарю.
По капле эпоксидки на ногу резика с КАЖДОЙ стороны.
 
Там как-бы резисторы -предохранители стоят не стоит менять а греться так должны.
Резисторы-предохранители "FS" такие как R339, R331, а "FP" - это металло-окидные пленочные, согласно сервис-мануала
 
они неудобные в данном монтаже
SQP 5 Вт 4.7 кОм, есть в размере длина корпуса 22мм, ширина 9.5мм,
главное, избыточная мощность ничего не испортит? разбалансирует что то или еще что.
. для прочности можно как писали выше
По капле эпоксидки на ногу

Тут другая проблема нарисовалась, что бы перепаять и усилить ослабленную дорожку, надо плату отделить от радиатора, по-другому не добраться, а этоооо писеццц, восемь силовых транзисторов надо отделить от радиатора, они помимо саморезов еще и приклеены на термо прокладки.
или как вариант откусывать у основания резистора и на старые ножки подпаивать новые резисторы, но на отклеенной дорожке может стать еще хуже.
и вот тут уже начинаю подумывать, а может оставить все как есть.

а греться так должны.
вот тут разрабы явно не подращивали. через 30-40 минут работы, верхняя крышка в этой области разогревается так, что прикоснуться и держать руку я не могу.
 
Последнее редактирование:
восемь транзисторов надо отделить от радиатора, они помимо саморезов еще и приклеены на теромопрокладки.
Нафиг те термопрокладки. Очистите спиртом/бензином остатки того безобразия. Вместо них слюда на термопасту (мазать и радиатор, и транзистор).
а этоооо писеццц
Это ещё не;)
Коль занялись железяками, "то ли ещё будет, ой-ой-ой" (с)
или как вариант откусывать у основания резистора и на старые ножки подпаивать новые резисторы
В Вашем случае не вариант, ибо
на отклеенной дорожке может стать еще хуже
Всё таки, полигоны под резисторами нужно подклеить (БФ2) и усилить.
и вот тут уже начинаю подумывать, а может оставить все как есть.
Последующий ремонт будет более проблемный, нежели эта профилактика.
вот тут разрабы явно не подращивали. через 30-40 минут работы, верхняя крышка в этой области разогревается так, что прикоснуться и держать руку я не могу.
Как вариант, насверлить отверстий дырок в верхней крышке, которые прикрыть (подклеить) какой-нить сеточкой.
 
Тихий вентилятор узкий снизу. Или на каждую сторону.Подобрать по высоте ножек.
Где радиаторы вроде прорези есть там.Точно не помню.А усилок пока сложен в шкаф,ресивер гоняю.
У НАД есть сзади вывод триггерный ,он на 12в. Мощность только там небольшая.толи 0.5 то ли 0.3А ,ну на вентилятор-пару хватит.
 
Нафиг те термопрокладки. Очистите спиртом/бензином остатки того безобразия.
так ведь нет с ними проблем, с отводом тепла прекрасно справляется.
я ток не пойму, прокладка помимо тепло отдачи еще ведь и изолорует транзисторы друг от друга?
а саморез почему не коротит, или он в зазоре, не соприкасается с подошвой транзистора.
вот такое разберешь а потом поди собери правильно.
 
Вокруг отверстия транзистора пластик, он изолирует винт, типа такого
2SA1186.jpg
 
Нафиг те термопрокладки. Очистите спиртом/бензином остатки того безобразия. Вместо них слюда на термопасту (мазать и радиатор, и транзистор).
Слюда не лучший способ.
Выберите в этом магазине подходящие керамические пластинки, у них термическое сопротивление на порядок (на порядки?) ниже.
Да, капля пасты (хорошей) не повредит, и изоляционную шайбу под крепящий винт не забудьте.
 

Статистика форума

Темы
3,306
Сообщения
263,326
Пользователи
2,548
Новый пользователь
Александр Н.
Назад
Сверху Снизу