Транзисторные винил-корректоры

Они еще не в курсе, какие проценты слышны, а какие - нет. Им просто нужны нулевые проценты, ради самих процентов. Они всегда сами все знали, и знают лучше всех.
Двадцать лет назад у одного знакомого в Ростове была кассетная дека TEAC V6000. АБ ,вы его знаете,зовут Павел, жил около Собора в центре ,часто к Андрею Жмере в комиссиоку заходил.Так он - больше ящика коньяка на спор повыигрывал.Он утверждал,что его дека на Басфе -хром пишет так,что вы сидя в его наушниках Аудиотехника 900-разницу не услышите .Народ спорил и проигрывал,тк. копия звучала чуть-чуть лучше из-за добавленных гармоник и казалось мелодичнее и НЧ чуть больше.И все ошибались! И это при всём том,что при записи-воспроизведении искажения от 1 до 3 % добавлялись!!!
 
Последнее редактирование:
А один только микрофон столько вносит?
Кстати, ухо чувствительное к маленькому подъему на низах.
Магнитофон еще и полосу ограничивал, до чисто "ламповой".
Какой у него спектр этих 1..3% гармоник?
 
Они еще не в курсе, какие проценты слышны, а какие - нет. Им просто нужны нулевые проценты, ради самих процентов. Они всегда сами все знали, и знают лучше всех.
Дисертацію Чівера про гармоніки проміж тут вивчили на пам'ять мало не всі. З Вашою допомогою. За що Вам окрема подяка.
 
Добре, аби так. Щоб всі якщо не вивчили, то хоча б ознайомились.
 
кассетная дека TEAC V6000
Наверное, все же Teac Z-6000? Очень серьезный аппарат. Хотел Z-7000, но попадались либо убитые в хлам, либо по цене крыла от Боинга в комплекте с парой двигателей от Роллс-Ройса.

Магнитофон еще и полосу ограничивал, до чисто "ламповой".
1706079141378.png
 
Наверное, все же Teac Z-6000? Очень серьезный аппарат. Хотел Z-7000, но попадались либо убитые в хлам, либо по цене крыла от Боинга в комплекте с парой двигателей от Роллс-Ройса.
ДА!Точно! Z-6000.Память после ковида стала подводить.
 
Корректор Жуковского как раз наглядный пример. Обвесить оригинальную, талантливую схему (А. Никитина) деталями ........... и выдать со временем за свою личную.
У меня вопрос. Укажи пальцем, где именно я выдал, что всем известная схема Никитина - моя личная? Легче с Красной площади Мавзолей угнать.
Если бы тебя несправедливо упрекнули в воровстве, ты сразу обвинил таких бы в нетрадиционной ориентации. Не так ли? И правильно бы сделал.
Пруф - или ты в курсе, кто ты. Спойлер: пруфов не будет.
Ну, как бы, вот.

По Сигме расписано подробно: что, как, зачем менялось, добавлялось и что это дало.
Темы открыты:
https://rcl-electro.ru/threads/Винил-корректор-Сигма.47/page-9
Если с чем-то не согласен, можешь высказать там свои сверхценные замечания: ну, там, ГВЗ не той системы, или СДИ-искажения угловаты, или третий четвертьпериод отрабатывается слишком динамично. Карты в руки, жду с распростёртыми.

obh-8se1-png.89808

ОБХ.
Делаем модель (Никитин на вегаляпе дал, если чо).

1709576895113.png


1709576823860.png

ССИФ 19+20 кГц.
270 мВ на выходе.

1709576946920.png


Уровень искажений: -47 дБ интермода 1 кГц. Это что-то 0,3%.

1709577482107.png


Тест 19-20 Гц. 210 мВ.

1709577559829.png


Гармоники и интермоды до 100 Гц с уровнем -75 дБ, или 0,02%.
Модель - внизу.

Вердикт: шлак, говно и унижение для слуха. Оставишь так, будешь слушать?
И почему я не удивлён?

Сигма-1v2:

1709578074147.png


Ясно ли видно выходное напряжение: 1000 мВ? - это впятеро от ОВХ.

1709578168617.png


На 38 Гц самая высокая палка = -86 дБ. Это 0,005%, пять тысячных.
Следующая группа = -132 дБ, 0,000.025%.

1709578601014.png


ССИФ 19-20к. Уровень: 1 В.

1709578695204.png


Искажения: 1 кГц = -100 дБ, или 0,001%.

Примерно так я ворую у Никитина ОБХ.
 

Вложения

  • OBH8.asc
    OBH8.asc
    8.1 KB · Просмотры: 132
Вполне, как для транзисторного. Конечно он не дотягивает до лампового корректора по звучанию, где Кr около 0.3-0.5% :).
Вы их делать не умеете. В моём ламповом корректоре Кг 0.008% при входном сигнале 5мВ. Это вторая гармоника, а третью на спектре не видно под шумами. Шумовая полка ниже -120дБ. Невзвешеное отношение сигнал-шум 79-80дБ.
 
Вы их делать не умеете. В моём ламповом корректоре Кг 0.008% при входном сигнале 5мВ. Это вторая гармоника, а третью на спектре не видно под шумами. Шумовая полка ниже -120дБ. Невзвешеное отношение сигнал-шум 79-80дБ.
Сергей Z привозил макет Коры Никитинской, там все достойно, кроме слабого выхода. Дай бог, чтобы 200мв было. Звук красивый, приятный, АЧХ ровная. За неимением лампача вполне себе замена. Другое дело, когда есть нормальный выверенный лампокор, то сочинять транзисторные разве что для забавы. Или молодость вспомнить, как недавно с TVV-46 и TVV-47 https://www.salonav.com/arch/2022/02/prostoj-xorosho-zvuchashhij-fonokorrektor.htm
 
Подмешивая говно к говну звук улучшить никак не выйдет. Усилок надо менять на нормальный.
Похоже озвученная дважды субстанция у вас в голове.
Забавно смотреть когда корректор с кучей нулей в КГ, слушают на самой дешманской голове за три копейки, видимо борьба шла за эти нули и не более. https://ldsound.club/threads/vinil-korrektor-sigma-bez-obschej-oos.2560/
 
Вторая гармоника с таким мизерным уровнем ничего в плане звучание не даст. Видимо Ваш ламповый корректор с Кг 0.008% построен с глубокими ООС. Можно представить какое "звучание" у него.
Мне не нужно ничего от второй гармоники. ООС в этом корректоре нулевая. На входе 6С4П, дальше пассивная коррекция и дифкаскад на 6Н23П. Выход балансный. Кг такой низкий потому, что сигнал всего 5мВ, а лампа на два порядка линейнее транзистора. Чтобы она дала искажения 1%, ей надо в сетку около 2 вольт задвинуть.
 

Вложения

  • riaa.png
    riaa.png
    59.4 KB · Просмотры: 168
  • riaa1.png
    riaa1.png
    24.4 KB · Просмотры: 181
Гурского и Торопова
 

Вложения

  • Радио 2010, №10_010_-1.jpg
    Радио 2010, №10_010_-1.jpg
    340.7 KB · Просмотры: 224
  • EQ-RIAA-Field-006-v01.gif
    EQ-RIAA-Field-006-v01.gif
    14.2 KB · Просмотры: 228
КНИ первого транзистора все 66%, за счёт фильтрации ВЧ в цепи RIAA этот кошмар снижается до указанной величины.
Первый каскад.
Не получилось 66%.
Где ошибка?
КНИ первый график(снимок 3) - это второй каскад, с электролитом в ноге S
Второй график(снимок 4) - это первый каскад, без электролита.
 

Вложения

  • Снимок1.PNG
    Снимок1.PNG
    15.3 KB · Просмотры: 125
  • Снимок 3.PNG
    Снимок 3.PNG
    22.3 KB · Просмотры: 119
  • Снимок4.PNG
    Снимок4.PNG
    21.8 KB · Просмотры: 119
Последнее редактирование:
Гурского и Торопова
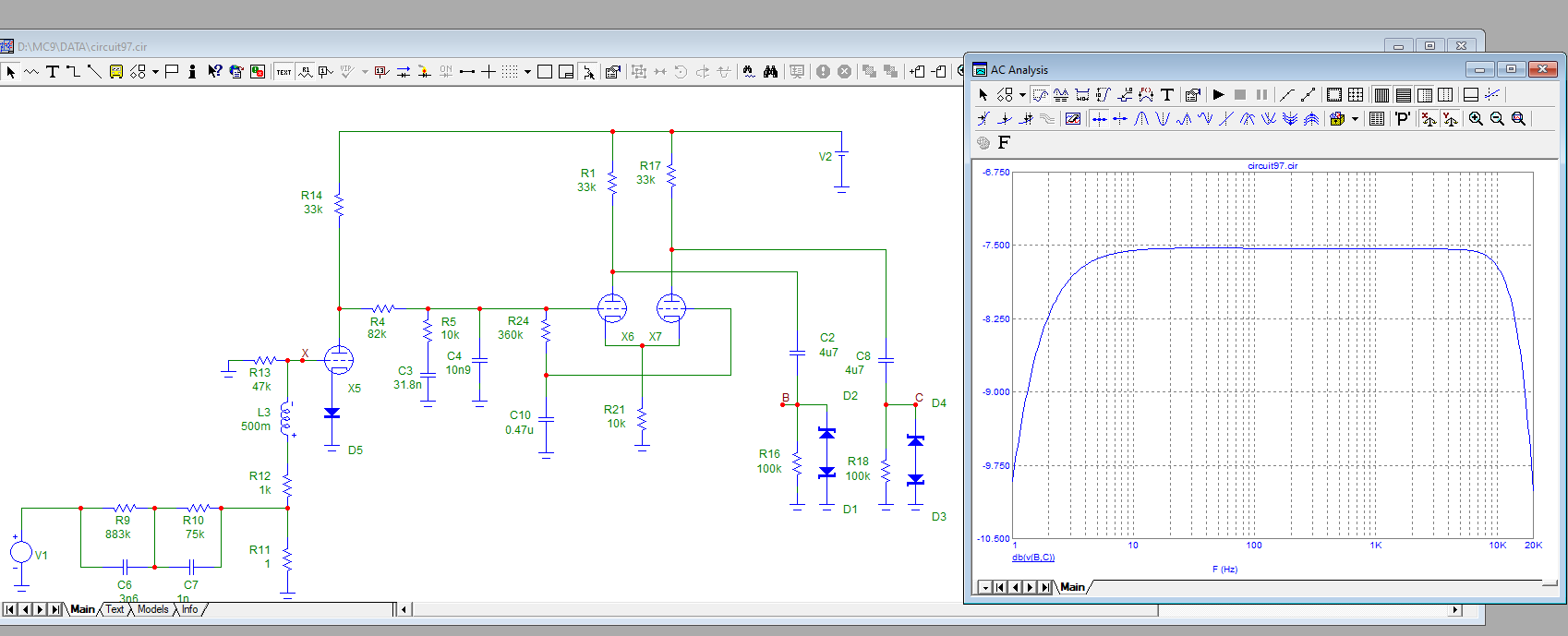
Так, по Гурскому-Торопову.

1709644650623.png

Модель. Если ошибся, просьба исправить.
Режимы по постоянному току встали +14 В на стоках, Т3 - +18 В.
Годится.

1709644751995.png


Усиление: 1к = 54 дБ. Годится.

1709644869265.png


АЧХ с анти-RIAA на входе. Срез по уровню -3 дБ = 50 Гц, на 20 Гц спад 9 дБ, почти 3 раза.
Не годится.
Причина описана в теме по СИГМЕ: для получения плоской АЧХ с пассивной частотной коррекцией необходимы высокоимпедансные выхода нагруженных на её цепи каскадов. Тут это требование не соблюдено, вот результат. Ещё точнее: оно соблюдено для часто выше 100 Гц.

Интермоды:

1709645763725.png

ССИФ 19+20к.
-70 дБ по палке 1 кГц, 0,03%. Ну, дык.4

1709650699961.png


На НЧ линейность выше: интермода 39 Гц лежит на -75 дБ или 0,018%.

Отсюда понятно, что на ВЧ искажает входной каскад, т.к. там входное напряжение больше, а вот последний каскад, после коррекции, всегда работает с одним и тем же значением входного напряжения.
 

Вложения

Последнее редактирование:
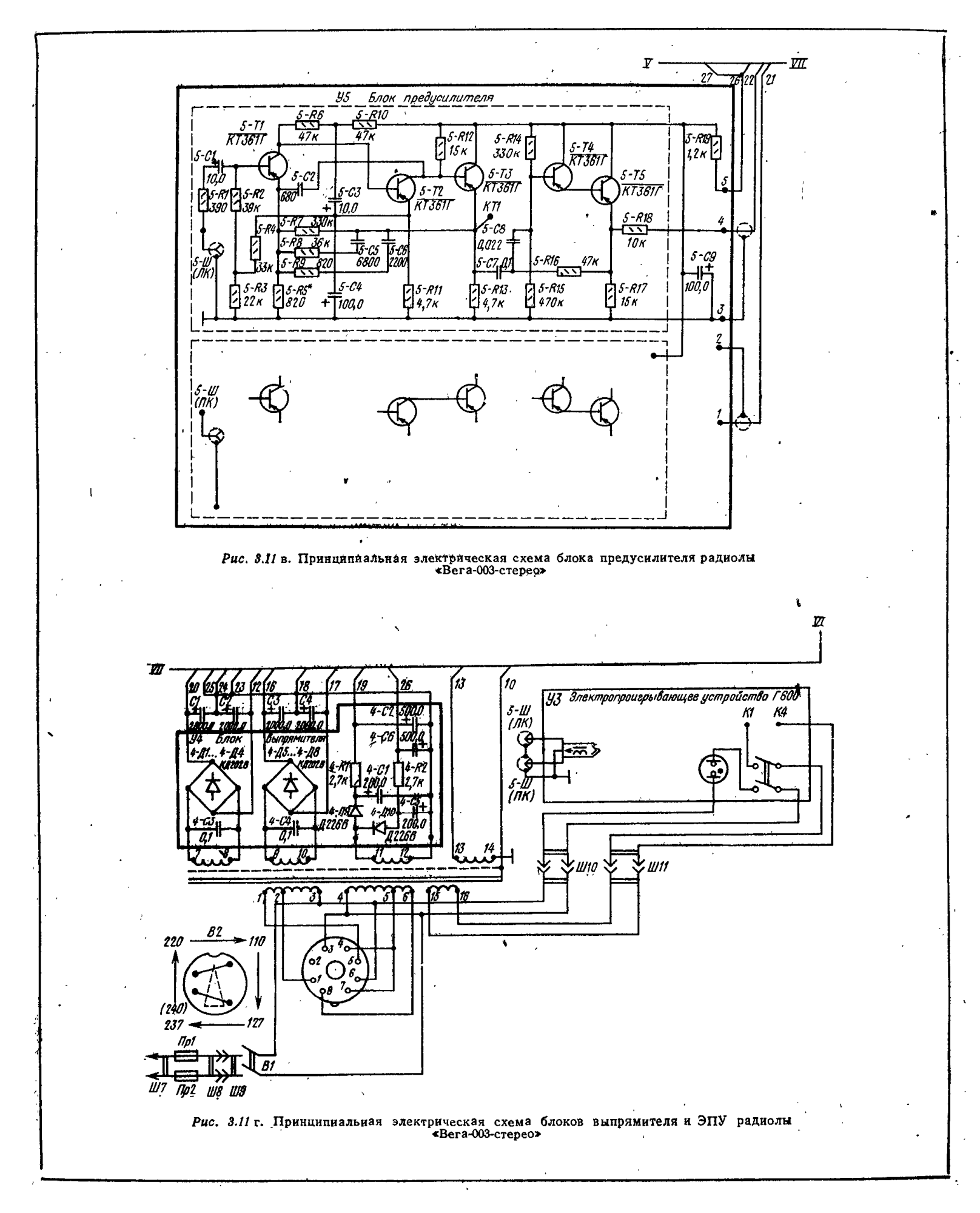
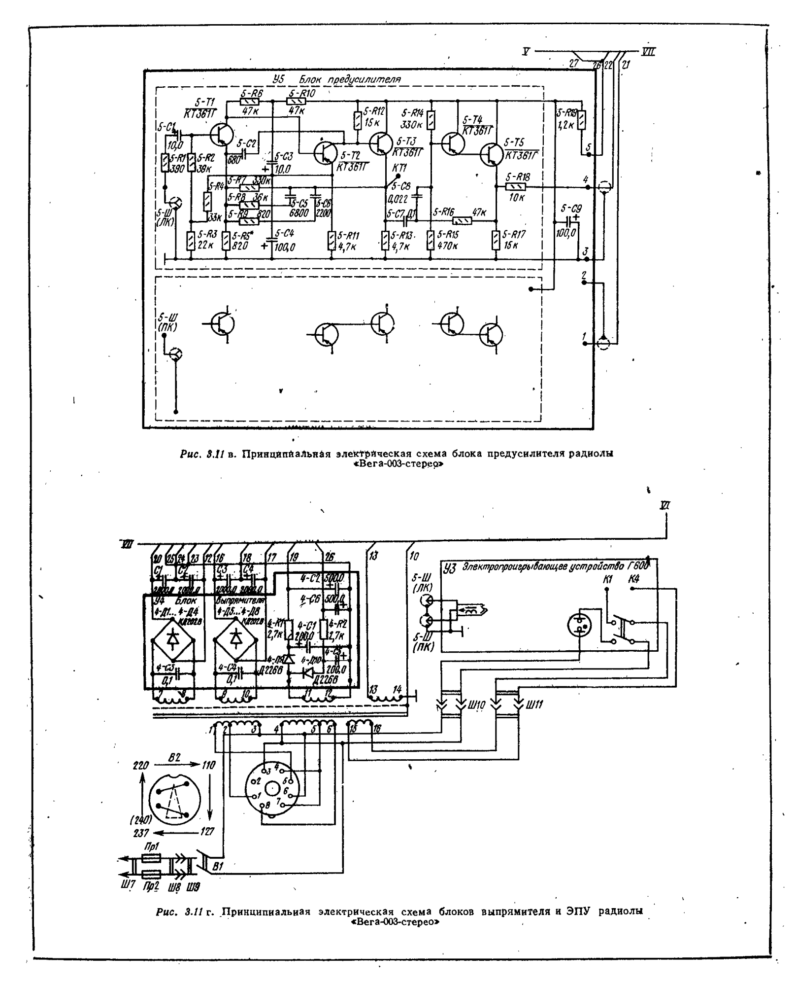
Корректор от Вега-003-стерео с Г-600
Вега-003.png
 
УК может работать в ненормируемых режимах - щелчки от электростатики, удары при подъеме\опускании тонарма,
ИНЧ за счет деформации пластинки/коврика, ВЧ-наводки (помехи) на головке и подводке.
КНИ головки (и грампластинки) может составлять несколько процентов (зависит от производителя, юстировки\настройки тонарма, состояния подшипников\подвесов ,как пластинка легла, гряь на пластинке и игле....). Спор о сотых\десятитысячных схоластический. Важней собственный шум, помехоустойчивость, перегрузочная способность и характер переходных процессов (грохота). Избыточный динамический диапазон УК может привести к выходу из строя УМЗЧ или АС.
Напомню, классические проигрыватели грампластинок времен расцвета механической грамзаписи имели простые сбалансированные схемы усилителей и простейшие АС. Повышение мощности усилителей, расширение полосы частот АС привело к дополнительным проблемам в виде акустической завязки стола и АС.
 
Последнее редактирование:
Юрий Робертович выложил схему корректора от Вега-002-стерео, в ней Г600 был с головкой М-44МВ от ШУР
p0121.png
 
АЧХ с анти-RIAA на входе.
Лет десять назад "апгрейдил" некоторые корректры, думаю - что мучится, по "точкам проверять",
решил прогнать с антицепочкой на входе, однако оказалось, что этих вариантов штуки 2-3 довольно
разные по всемирной помойке гуляет.:unsure:
Выбрал "среднюю", по ней и проверял.
P.S. Ну и ежели чел. - истиный винилолюб, то должна у него на полочке лежать
тестовая пластинка, вот по ней и надо окончательно и тонко "рихтовать" номиналы цепочек корректора.
С включением в настройку самой "головы"._da
 
УК может работать в ненормируемых режимах - щелчки от электростатики, удары при подъеме\опускании тонарма,
ИНЧ за счет деформации пластинки/коврика, ВЧ-наводки (помехи) на головке и подводке.
КНИ головки (и грампластинки) может составлять несколько процентов (зависит от производителя, юстировки\настройки тонарма, состояния подшипников\подвесов ,как пластинка легла, гряь на пластинке и игле....). Спор о сотых\десятитысячных схоластический. Важней собственный шум, помехоустойчивость, перегрузочная способность и характер переходных процессов (грохота). Избыточный динамический диапазон УК может привести к выходу из строя УМЗЧ или АС.
Напомню, классические проигрыватели грампластинок времен расцвета механической грамзаписи имели простые сбалансированные схемы усилителей и простейшие АС. Повышение мощности усилителей, расширение полосы частот АС привело к дополнительным проблемам в виде акустической завязки стола и АС.
Была возможность сравнить работу вертушки с усилителем Одиссей 001 от встроенного в усилитель корректора без инфранизкочастотного фильтра - с корректором Веги-106, в котором такой фильтр был. Без фильтра динамики в колонках колыхались , картина нехорошая. С фильтром этого не было напрочь. Фильтр несложный совершенно, а пользы вагон.
И кстати, кроме акустической завязки через стол вертушки от АС есть совершенно реальная обратная связь от колонки на иголку по воздуху , тонарм начинает шатать могучий низ и средина , если колонки рядом с вертушкой. Проверено, реальность грустная, вывод один: а не наваливай, слушай без фанатизьма.

Лет десять назад "апгрейдил" некоторые корректры, думаю - что мучится, по "точкам проверять",
решил прогнать с антицепочкой на входе, однако оказалось, что этих вариантов штуки 2-3 довольно
разные по всемирной помойке гуляет.:unsure:
Выбрал "среднюю", по ней и проверял.
P.S. Ну и ежели чел. - истиный винилолюб, то должна у него на полочке лежать
тестовая пластинка, вот по ней и надо окончательно и тонко "рихтовать" номиналы цепочек корректора.
С включением в настройку самой "головы"._da
с цепочкой инверсной RIAA на входе проверить ачх корректора можно генератором, прогоняя ачх по полосе наподобие обычного усилителя, отмечая уход от нулевого уровня , меандром 1 кгц, который должен быть симметричным с небольшим спадом полки на нч. Схема цепочки инверс-RIAA должна быть крепко экранирована, внешняя НЧ наводка на монтаж чудовищная .
 
На заводе Вега могли поставить все что угодно, друг ездил в Бердск за Вегой-106 с г-600, стояла ADC K9, корр. на п28, и с рокот-фильтром кт361. Позже сделал ему на 544уд1, голову ADC K9 забрал себе на Б1-01, "пути господни неисповедимы"
 
На заводе Вега могли поставить все что угодно, друг ездил в Бердск за Вегой-106 с г-600, стояла ADC K9, корр. на п28, и с рокот-фильтром кт361. Позже сделал ему на 544уд1, голову ADC K9 забрал себе на Б1-01, "пути господни неисповедимы"
Я как молодой студент не технического вуза, нецензурно удивился увиденному на плате корректора. Там вместо понятных и знакомых КТ361 были натыканы незнакомые чучела с выкрученными штопором ногами, чтобы в цоколевку попасть. Названия не было на корпусе. Вроде бы это были КТ209 .
Головка стояла ADC K9 , попалась с отвратным звуком, слабой отдачей. И само собой. за отсутствием других вариантов, кинулся искать другие, НАСТОЯЩИЕ схемы корректоров , считая дрянной звук результатом плохой схемы. Хотя сейчас глянул бы АЧХ, подкорректировал обвеску и оставил все как есть, схема в общем достаточно грамотная.
Помог со схемой знакомый инженер , работал в Атомкотломаше, сам меломан, у него был Акай 635й, всю технику сам сочинил. Он мне подарил схемку TVV 47 , ее собрал, она сразу заработала шикарно. Даже на наших скорбных транзисторах.
Особенно хороший результат был с появлением головки Тенорел Т2001, по сравнению с ADC это был гром и молния.
 
Особенно хороший результат был с появлением головки Тенорел Т2001, по сравнению с ADC это был гром и молния.
Вставки... , дьявол, как обычно, кроется в мелочах. Для поляков ADC поставляла два вида вставок, хотя они маркировались одинаково. Демпфер на одной требовал огрузки ~ в три грамма, а на другой полтора-два. По этому такие неоднозначные отзывы об этой голове. Кому-то повезло со вставкой, а кому-то - нет.
 
УК может работать в ненормируемых режимах - щелчки от электростатики, удары при подъеме\опускании тонарма,
ИНЧ за счет деформации пластинки/коврика, ВЧ-наводки (помехи) на головке и подводке.
КНИ головки (и грампластинки) может составлять несколько процентов (зависит от производителя, юстировки\настройки тонарма, состояния подшипников\подвесов ,как пластинка легла, гряь на пластинке и игле....). Спор о сотых\десятитысячных схоластический. Важней собственный шум, помехоустойчивость, перегрузочная способность и характер переходных процессов (грохота). Избыточный динамический диапазон УК может привести к выходу из строя УМЗЧ или АС.
Напомню, классические проигрыватели грампластинок времен расцвета механической грамзаписи имели простые сбалансированные схемы усилителей и простейшие АС. Повышение мощности усилителей, расширение полосы частот АС привело к дополнительным проблемам в виде акустической завязки стола и АС.
Ук должен выдерживать перегрузку по входу: 1kHz/0.09Vamp, 12,5kHz/1.2Vamp, 20Hz/0.03Vamp, при стандартном входном напряжении 5 мВ(1kHz) среднее значение, и коэффициенте усиления 100. Если выдерживает без искажений указанные напряжения, то это заявка на то, что это хороший УК.

Избыточный динамический диапазон УК может привести к выходу из строя УМЗЧ или АС.
Может, но на практике такого не случалось.
 
на практике такого не случалось
Пищалки никогда не летели от щелчков? НЧ-динамики (диффузоры) не вылетали при ударах?
В классических проигрывателях грампластинок подобное было практически исключено:)
 
Если выдерживает без искажений указанные напряжения, то это заявка на то, что это хороший УК.
Перегрузочная способность важный, но не единственный параметр хорошего корректора.
В классических проигрывателях грампластинок подобное было практически исключено
В них УНЧ хлипенький сам квакнет, но динамику по барабану было.
Потом:
Вертушка + УНЧ=100Вт и слабенькие колонки. Защиты нет и вредна она есно.
Вжарили ручку на полную, после третьей. Танцы просит слабый пол и......... всё приплыли.
 

Статистика форума

Темы
3,304
Сообщения
263,138
Пользователи
2,544
Новый пользователь
vlad'mir
Назад
Сверху Снизу