Александр Бокарёв
1 ранг
- Регистрация
- 12 Ноя 2019
- Сообщения
- 30,329
- Реакции
- 15,398
- Баллы
- 395
особенно информативны строчки про что-то задымившее в пыли 

Смотрите видео ниже, чтобы узнать, как установить наш сайт в качестве веб-приложения на домашнем экране.
Примечание: Эта возможность может быть недоступна в некоторых браузерах.

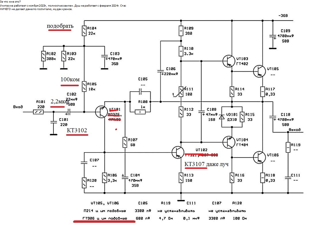
На схеме какой ну КТ 315 то Я знаю а какое электролит по преду?Что-то сгорело
Или дорожка, или резистор, или транзистор (там, где не работает). Вангую, что пробило электролит по питанию преда, и мог сгореть резистор к нему.
Может поэтичны?особенно информативны строчки про что-то задымившее в пыли![]()




В схеме уже есть такой-же "преамп".Куда в схему можно подключить этот преамп?
Этому усилителю пред ненужен. А что усилитель заработал? Если вы собрались к нему пред цеплять.Куда в схему можно подключить этот преамп?
Он всегда работал а пред ему нужен для того чтобы включать отдельно минусовку и гитаруЭтому усилителю пред ненужен. А что усилитель заработал? Если вы собрались к нему пред цеплять.
Спорить не стану разбираться в ваших гитарных делах не хочется.пред ему нужен для того чтобы включать отдельно минусовку и гитару
А к чему тогда все эти разговорыОн всегда работал
Где искать неисправность?
Дымок шел вначале платы
а что в нем хорошего??? узкий ,,,,2гд40 и то лучшеКупил тут с дуру маяк 201 из-за динамика 2гд 22
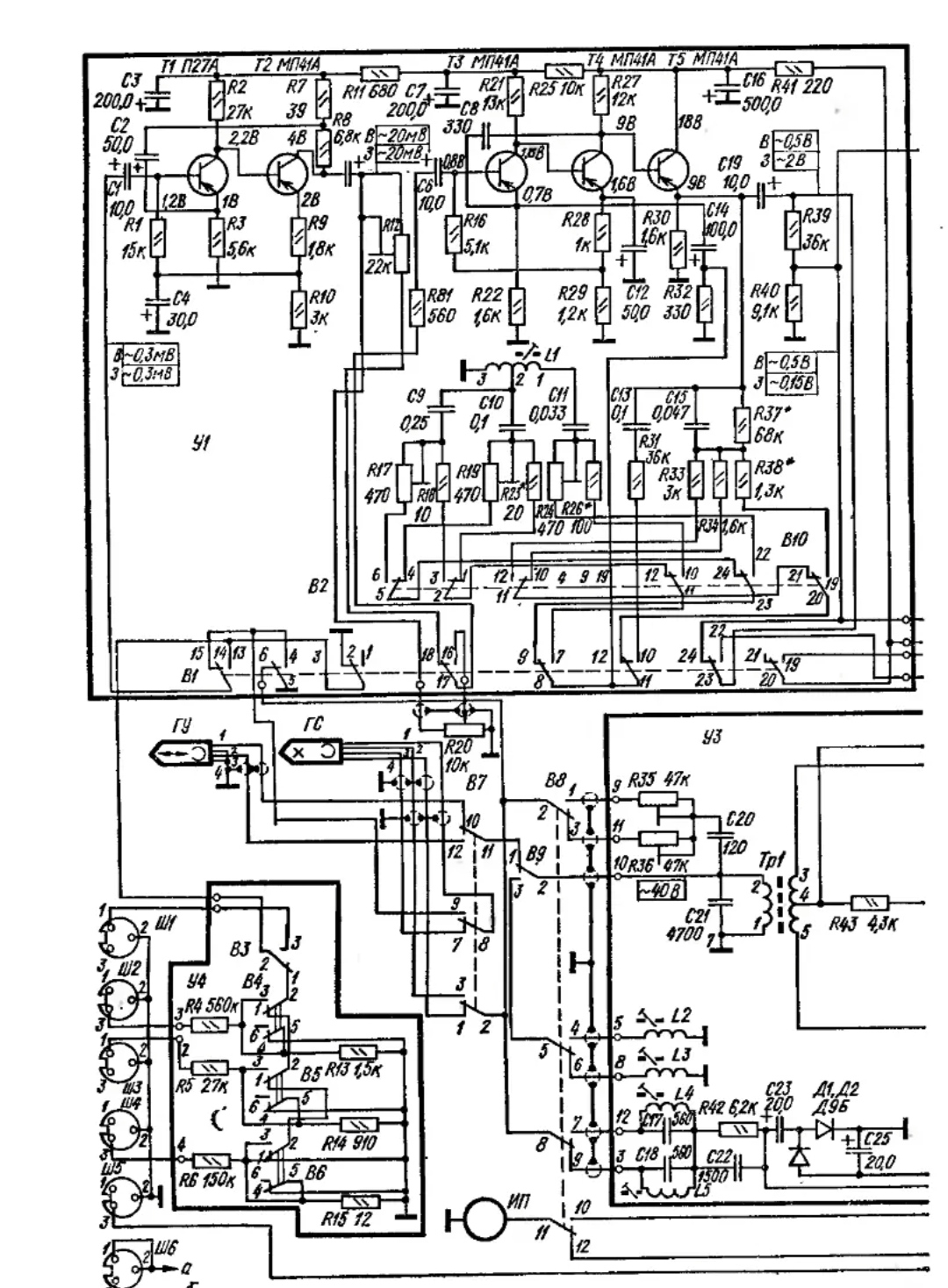
Собирал ещё учась в школе .Колонки рассчитывал по Эфрусси на 10гд36 .Бас до сих помню какой был от Бони М. Вот убрать у него недостатки бы ...Юрий Робертович нашел я эту статью. Автор Вагин В. Только схема очень огромная, куча деталей, а параметры скудны, диапазон: 30-15000 Гц. КНИ - 2%. На фото я увидел платы с 5 транзисторами, вот и заинтересовало.
Прилагаю схемы:
Посмотреть вложение 1087 Посмотреть вложение 1088
Побольше современного кремния...И схемотехника уже не таВот убрать у него недостатки бы ...

Это что переделка Веги 101 под 36 вольт питаниеЗапросто
Юрий Робертович, эту перепёлкинскую схему мы уже видели пятьсот тысячь раз..., а что это за чудный комментарий в левом углу? Очень интересно...Запросто

боюсь спросить, а куда вы включите минусовку, если один канал у вас занят под гитару?Осмотрел свою Вегу 101, которую брал за место той, которую отец выкинул семейную когда мама заболела, экземпляр под разбор - тут выходной каскад на п217a
Всё руки чешутся эту Вегу раздербанить и один канал просто пустить на свой усилок
фигню не надо писать . Мощник в Маяке полноценный, начало его - регулятор уровня, туда сигнал подается во всех режимах, не только записи. С26 - точка входа , куда даем сигнал от чего угодно, крутим ручку, ждем получку.Маяк 201 т1т2 преамп, а дальше уже усилитель, работающий с уровнем записи как преамп соединить с оконечником?
Ну и питание поднять до 27 вольт
Проблема в том что питание там двухполярка плюс-минус 22 Вольтафигню не надо писать . Мощник в Маяке полноценный, начало его - регулятор уровня, туда сигнал подается во всех режимах, не только записи. С26 - точка входа , куда даем сигнал от чего угодно, крутим ручку, ждем получку.
А шоб не путались мозги , нужно найти бегунок регулятора громкости, пойти по проводам до резистора R82 на 1 ком и его второй конец запаять на точку 9 платы У2.
Преамп что в режиме записи что воспроизведения имеет свою затейливую частотку и огромное усиление, выбросить коррекцию и довести усиление до нормы вам точно не по силам, оставьте затею самому разобраться в дебрях. Есть мощник, его регулятор громкости, там и колдуйте, не спалите ничего по крайней мере.
Земля и питание- точки 1 и 7, выход точка 5, защитный резистор выкинуть. С точки 5 через вых емкость подать на динамик.
Двухполярка смущает и все эти генераторы для головоквы правы. Двуполярка .Но и мощность 8 ватт на внешний выход. Почему бы не воспользоваться этим.
Это схема даже не так себе, а гораздо хуже.Ленинград 010 стерео выходной каскад кт817 a npn качает кт816a pnp?
Так можно заменить наверное кт816а на гт806а?
В преде кт-3102 кт3107e
Поднять питание до 27 в вполне?